ASTM C1252-23
(Test Method)Standard Test Methods for Uncompacted Void Content of Fine Aggregate (as Influenced by Particle Shape, Surface Texture, and Grading)
Standard Test Methods for Uncompacted Void Content of Fine Aggregate (as Influenced by Particle Shape, Surface Texture, and Grading)
SIGNIFICANCE AND USE
5.1 Test Methods A and B provide percent void content determined under standardized conditions which depend on the particle shape and texture of a fine aggregate. An increase in void content by these procedures indicates greater angularity, less sphericity, rougher surface texture, or combinations thereof. A decrease in void content results is associated with more rounded, spherical, or smooth-surfaced fine aggregate, or a combination thereof.
5.2 Test Method C measures the uncompacted void content of the minus 4.75 mm (No. 4) portion of the as-received material. This void content depends on grading as well as particle shape and texture.
5.3 The void content determined on the standard graded sample (Test Method A) is not directly comparable with the average void content of the three individual size fractions from the same sample tested separately (Test Method B). A sample consisting of single-size particles will have a higher void content than a graded sample. Therefore, use either one method or the other as a comparative measure of shape and texture, and identify which test method has been used to obtain the reported data. Test Method C does not provide an indication of shape and texture directly if the grading from sample to sample changes.
5.3.1 The standard graded sample (Test Method A) is most useful as a quick test which indicates the particle shape properties of a graded fine aggregate. Typically, the material used to make up the standard graded sample can be obtained from the remaining size fractions after performing a single sieve analysis of the fine aggregate.
5.3.2 Obtaining and testing individual size fractions (Test Method B) are more time consuming and require a larger initial sample than using the graded sample. However, Test Method B provides additional information concerning the shape and texture characteristics of individual sizes.
5.3.3 Testing samples in the as-received grading (Test Method C) may be useful in selecting proportio...
SCOPE
1.1 These test methods cover the determination of the loose, uncompacted void content of a sample of fine aggregate. When measured on any aggregate of a known grading, void content provides an indication of that aggregate's angularity, sphericity, and surface texture compared with other fine aggregates tested in the same grading. When void content is measured on an as-received fine-aggregate grading, it can be an indicator of the effect of the fine aggregate on the workability of a mixture in which it may be used.
1.2 Three procedures are included for the measurement of void content. Two use graded fine aggregate (standard grading or as-received grading), and the other uses several individual size fractions for void content determinations:
1.2.1 Standard Graded Sample (Test Method A)—This test method uses a standard fine aggregate grading that is obtained by combining individual sieve fractions from a typical fine aggregate sieve analysis. See the Section 9 for the grading.
1.2.2 Individual Size Fractions (Test Method B)—This test method uses each of three fine aggregate size fractions: (a) 2.36 mm (No. 8) to 1.18 mm (No. 16); (b) 1.18 mm (No. 16) to 600 μm (No. 30); and (c) 600 μm (No. 30) to 300 μm (No. 50). For this test method, each size is tested separately.
1.2.3 As-Received Grading (Test Method C)—This test method uses that portion of the fine aggregate finer than a 4.75 mm (No. 4) sieve.
1.2.4 See the section on Significance and Use for guidance on the method to be used.
1.3 The values stated in SI units shall be regarded as the standard.
1.4 This standard does not purport to address all of the safety concerns, if any, associated with its use. It is the responsibility of the user of this standard to establish appropriate safety, health, and environmental practices and determine the applicability of regulatory limitations prior to use.
1.5 This international standard was developed in accor...
General Information
- Status
- Published
- Publication Date
- 31-May-2023
- Technical Committee
- D04 - Road and Paving Materials
- Drafting Committee
- D04.51 - Aggregate Tests
Relations
- Effective Date
- 01-Feb-2024
- Effective Date
- 01-Jan-2024
- Effective Date
- 15-Nov-2023
- Refers
ASTM C29/C29M-23 - Standard Test Method for Bulk Density (“Unit Weight”) and Voids in Aggregate - Effective Date
- 01-Oct-2023
- Effective Date
- 01-Apr-2020
- Effective Date
- 15-Dec-2019
- Effective Date
- 01-Nov-2019
- Effective Date
- 01-Jan-2019
- Effective Date
- 01-Oct-2018
- Effective Date
- 01-Jul-2018
- Effective Date
- 01-Mar-2018
- Effective Date
- 01-Jan-2018
- Effective Date
- 01-Jan-2017
- Effective Date
- 15-Dec-2016
- Effective Date
- 01-Oct-2016
Overview
ASTM C1252-23: Standard Test Methods for Uncompacted Void Content of Fine Aggregate (as Influenced by Particle Shape, Surface Texture, and Grading) establishes procedures for evaluating the loose, uncompacted void content of fine aggregate. These test methods enable the determination of physical properties such as angularity, sphericity, and surface texture, all of which influence the behavior of fine aggregates in concrete, mortars, and related materials. Understanding void content helps assess the expected workability, water demand, and strength characteristics of mixtures containing these aggregates.
Key Topics
Uncompacted Void Content of Fine Aggregate:
These test methods address how particle shape, texture, and size distribution of fine aggregates impact their ability to pack together, leaving voids in the matrix.
- Test Method A: Standard Graded Sample
- Employs a standard grading made by combining designated sieve fractions.
- Provides a quick indication of particle shape for graded fine aggregate.
- Test Method B: Individual Size Fractions
- Assesses the uncompacted void content for separate size fractions (e.g., 2.36 mm to 1.18 mm, 1.18 mm to 600 μm, 600 μm to 300 μm).
- Yields more detailed shape and texture information but is more time-intensive.
- Test Method C: As-Received Grading
- Measures the void content of the portion of fine aggregate passing through a 4.75 mm (No. 4) sieve.
- Reflects both grading and particle shape but does not isolate effects if grading varies.
Significance and Use:
- Higher void content typically signals more angular, rough-textured, or less spherical aggregates.
- Lower void content generally indicates more rounded and smoother aggregates.
- The uncompacted voids index is essential for comparative evaluation among different fine aggregates or processing conditions.
Practical Guidance:
- Identifying which test method was used is crucial for meaningful data comparison.
- Relative density (specific gravity) should be consistent across sample fractions for accurate results.
Applications
These test methods for uncompacted void content are vital in:
- Concrete Mix Design: Predicting the workability, water demand, and paste requirements for hydraulic cement concrete.
- Mortar and Grout Performance: Assessing flowability and pumpability characteristics by understanding the aggregate's void content.
- Asphalt and Base Course Aggregates: Evaluating the fine aggregate’s effect on the stability of bituminous concrete and mineral aggregate compositions.
- Aggregate Characterization: Selecting optimal fine aggregates for high-performance and specialty mixtures based on comparative particle shape and texture data.
By quantifying how particle size, grading, and surface features impact aggregate performance, designers and quality control professionals can select and proportion materials that enhance the durability and integrity of construction projects.
Related Standards
For further aggregate testing and interpretation, refer to these ASTM and industry standards:
- ASTM C29/C29M: Bulk Density (“Unit Weight”) and Voids in Aggregate
- ASTM C117: Materials Finer than 75-μm Sieve in Mineral Aggregates by Washing
- ASTM C125: Terminology Relating to Concrete and Concrete Aggregates
- ASTM C128: Relative Density (Specific Gravity) and Absorption of Fine Aggregate
- ASTM C136/C136M: Sieve Analysis of Fine and Coarse Aggregates
- ASTM C702/C702M: Reducing Samples of Aggregate to Testing Size
- ASTM D75/D75M: Sampling Aggregates
- ASTM C778: Standard Sand
- ACI 116R: Cement and Concrete Terminology
These related documents provide comprehensive methodologies for evaluating aggregate properties critical to civil engineering and construction quality assurance.
Keywords: uncompacted void content, fine aggregate, particle shape, surface texture, grading, ASTM C1252, aggregate testing, construction materials, concrete workability, aggregate angularity, specific gravity, standard test methods
Buy Documents
ASTM C1252-23 - Standard Test Methods for Uncompacted Void Content of Fine Aggregate (as Influenced by Particle Shape, Surface Texture, and Grading)
REDLINE ASTM C1252-23 - Standard Test Methods for Uncompacted Void Content of Fine Aggregate (as Influenced by Particle Shape, Surface Texture, and Grading)
Get Certified
Connect with accredited certification bodies for this standard

ICC Evaluation Service
Building products evaluation and certification.

QAI Laboratories
Building and construction product testing and certification.

Aboma Certification B.V.
Specialized in construction, metal, and transport sectors.
Sponsored listings
Frequently Asked Questions
ASTM C1252-23 is a standard published by ASTM International. Its full title is "Standard Test Methods for Uncompacted Void Content of Fine Aggregate (as Influenced by Particle Shape, Surface Texture, and Grading)". This standard covers: SIGNIFICANCE AND USE 5.1 Test Methods A and B provide percent void content determined under standardized conditions which depend on the particle shape and texture of a fine aggregate. An increase in void content by these procedures indicates greater angularity, less sphericity, rougher surface texture, or combinations thereof. A decrease in void content results is associated with more rounded, spherical, or smooth-surfaced fine aggregate, or a combination thereof. 5.2 Test Method C measures the uncompacted void content of the minus 4.75 mm (No. 4) portion of the as-received material. This void content depends on grading as well as particle shape and texture. 5.3 The void content determined on the standard graded sample (Test Method A) is not directly comparable with the average void content of the three individual size fractions from the same sample tested separately (Test Method B). A sample consisting of single-size particles will have a higher void content than a graded sample. Therefore, use either one method or the other as a comparative measure of shape and texture, and identify which test method has been used to obtain the reported data. Test Method C does not provide an indication of shape and texture directly if the grading from sample to sample changes. 5.3.1 The standard graded sample (Test Method A) is most useful as a quick test which indicates the particle shape properties of a graded fine aggregate. Typically, the material used to make up the standard graded sample can be obtained from the remaining size fractions after performing a single sieve analysis of the fine aggregate. 5.3.2 Obtaining and testing individual size fractions (Test Method B) are more time consuming and require a larger initial sample than using the graded sample. However, Test Method B provides additional information concerning the shape and texture characteristics of individual sizes. 5.3.3 Testing samples in the as-received grading (Test Method C) may be useful in selecting proportio... SCOPE 1.1 These test methods cover the determination of the loose, uncompacted void content of a sample of fine aggregate. When measured on any aggregate of a known grading, void content provides an indication of that aggregate's angularity, sphericity, and surface texture compared with other fine aggregates tested in the same grading. When void content is measured on an as-received fine-aggregate grading, it can be an indicator of the effect of the fine aggregate on the workability of a mixture in which it may be used. 1.2 Three procedures are included for the measurement of void content. Two use graded fine aggregate (standard grading or as-received grading), and the other uses several individual size fractions for void content determinations: 1.2.1 Standard Graded Sample (Test Method A)—This test method uses a standard fine aggregate grading that is obtained by combining individual sieve fractions from a typical fine aggregate sieve analysis. See the Section 9 for the grading. 1.2.2 Individual Size Fractions (Test Method B)—This test method uses each of three fine aggregate size fractions: (a) 2.36 mm (No. 8) to 1.18 mm (No. 16); (b) 1.18 mm (No. 16) to 600 μm (No. 30); and (c) 600 μm (No. 30) to 300 μm (No. 50). For this test method, each size is tested separately. 1.2.3 As-Received Grading (Test Method C)—This test method uses that portion of the fine aggregate finer than a 4.75 mm (No. 4) sieve. 1.2.4 See the section on Significance and Use for guidance on the method to be used. 1.3 The values stated in SI units shall be regarded as the standard. 1.4 This standard does not purport to address all of the safety concerns, if any, associated with its use. It is the responsibility of the user of this standard to establish appropriate safety, health, and environmental practices and determine the applicability of regulatory limitations prior to use. 1.5 This international standard was developed in accor...
SIGNIFICANCE AND USE 5.1 Test Methods A and B provide percent void content determined under standardized conditions which depend on the particle shape and texture of a fine aggregate. An increase in void content by these procedures indicates greater angularity, less sphericity, rougher surface texture, or combinations thereof. A decrease in void content results is associated with more rounded, spherical, or smooth-surfaced fine aggregate, or a combination thereof. 5.2 Test Method C measures the uncompacted void content of the minus 4.75 mm (No. 4) portion of the as-received material. This void content depends on grading as well as particle shape and texture. 5.3 The void content determined on the standard graded sample (Test Method A) is not directly comparable with the average void content of the three individual size fractions from the same sample tested separately (Test Method B). A sample consisting of single-size particles will have a higher void content than a graded sample. Therefore, use either one method or the other as a comparative measure of shape and texture, and identify which test method has been used to obtain the reported data. Test Method C does not provide an indication of shape and texture directly if the grading from sample to sample changes. 5.3.1 The standard graded sample (Test Method A) is most useful as a quick test which indicates the particle shape properties of a graded fine aggregate. Typically, the material used to make up the standard graded sample can be obtained from the remaining size fractions after performing a single sieve analysis of the fine aggregate. 5.3.2 Obtaining and testing individual size fractions (Test Method B) are more time consuming and require a larger initial sample than using the graded sample. However, Test Method B provides additional information concerning the shape and texture characteristics of individual sizes. 5.3.3 Testing samples in the as-received grading (Test Method C) may be useful in selecting proportio... SCOPE 1.1 These test methods cover the determination of the loose, uncompacted void content of a sample of fine aggregate. When measured on any aggregate of a known grading, void content provides an indication of that aggregate's angularity, sphericity, and surface texture compared with other fine aggregates tested in the same grading. When void content is measured on an as-received fine-aggregate grading, it can be an indicator of the effect of the fine aggregate on the workability of a mixture in which it may be used. 1.2 Three procedures are included for the measurement of void content. Two use graded fine aggregate (standard grading or as-received grading), and the other uses several individual size fractions for void content determinations: 1.2.1 Standard Graded Sample (Test Method A)—This test method uses a standard fine aggregate grading that is obtained by combining individual sieve fractions from a typical fine aggregate sieve analysis. See the Section 9 for the grading. 1.2.2 Individual Size Fractions (Test Method B)—This test method uses each of three fine aggregate size fractions: (a) 2.36 mm (No. 8) to 1.18 mm (No. 16); (b) 1.18 mm (No. 16) to 600 μm (No. 30); and (c) 600 μm (No. 30) to 300 μm (No. 50). For this test method, each size is tested separately. 1.2.3 As-Received Grading (Test Method C)—This test method uses that portion of the fine aggregate finer than a 4.75 mm (No. 4) sieve. 1.2.4 See the section on Significance and Use for guidance on the method to be used. 1.3 The values stated in SI units shall be regarded as the standard. 1.4 This standard does not purport to address all of the safety concerns, if any, associated with its use. It is the responsibility of the user of this standard to establish appropriate safety, health, and environmental practices and determine the applicability of regulatory limitations prior to use. 1.5 This international standard was developed in accor...
ASTM C1252-23 is classified under the following ICS (International Classification for Standards) categories: 91.100.15 - Mineral materials and products. The ICS classification helps identify the subject area and facilitates finding related standards.
ASTM C1252-23 has the following relationships with other standards: It is inter standard links to ASTM C670-24a, ASTM C670-24, ASTM C117-23, ASTM C29/C29M-23, ASTM B88M-20, ASTM C125-19a, ASTM D75/D75M-19, ASTM C125-19, ASTM C125-18b, ASTM C125-18a, ASTM B88M-18, ASTM C125-18, ASTM C29/C29M-17, ASTM C125-16, ASTM B88-16. Understanding these relationships helps ensure you are using the most current and applicable version of the standard.
ASTM C1252-23 is available in PDF format for immediate download after purchase. The document can be added to your cart and obtained through the secure checkout process. Digital delivery ensures instant access to the complete standard document.
Standards Content (Sample)
This international standard was developed in accordance with internationally recognized principles on standardization established in the Decision on Principles for the
Development of International Standards, Guides and Recommendations issued by the World Trade Organization Technical Barriers to Trade (TBT) Committee.
Designation: C1252 − 23
Standard Test Methods for
Uncompacted Void Content of Fine Aggregate (as
Influenced by Particle Shape, Surface Texture, and
Grading)
This standard is issued under the fixed designation C1252; the number immediately following the designation indicates the year of
original adoption or, in the case of revision, the year of last revision. A number in parentheses indicates the year of last reapproval. A
superscript epsilon (´) indicates an editorial change since the last revision or reapproval.
1. Scope* priate safety, health, and environmental practices and deter-
mine the applicability of regulatory limitations prior to use.
1.1 These test methods cover the determination of the loose,
1.5 This international standard was developed in accor-
uncompacted void content of a sample of fine aggregate. When
dance with internationally recognized principles on standard-
measured on any aggregate of a known grading, void content
ization established in the Decision on Principles for the
provides an indication of that aggregate’s angularity,
Development of International Standards, Guides and Recom-
sphericity, and surface texture compared with other fine aggre-
mendations issued by the World Trade Organization Technical
gates tested in the same grading. When void content is
measured on an as-received fine-aggregate grading, it can be an Barriers to Trade (TBT) Committee.
indicator of the effect of the fine aggregate on the workability
of a mixture in which it may be used. 2. Referenced Documents
1.2 Three procedures are included for the measurement of
2.1 ASTM Standards:
void content. Two use graded fine aggregate (standard grading
B88 Specification for Seamless Copper Water Tube
or as-received grading), and the other uses several individual
B88M Specification for Seamless Copper Water Tube (Met-
size fractions for void content determinations:
ric)
1.2.1 Standard Graded Sample (Test Method A)—This test
C29/C29M Test Method for Bulk Density (“Unit Weight”)
method uses a standard fine aggregate grading that is obtained
and Voids in Aggregate
by combining individual sieve fractions from a typical fine
C117 Test Method for Materials Finer than 75-μm (No. 200)
aggregate sieve analysis. See the Section 9 for the grading.
Sieve in Mineral Aggregates by Washing
1.2.2 Individual Size Fractions (Test Method B)—This test
C125 Terminology Relating to Concrete and Concrete Ag-
method uses each of three fine aggregate size fractions: (a)
gregates
2.36 mm (No. 8) to 1.18 mm (No. 16); (b) 1.18 mm (No. 16)
C128 Test Method for Relative Density (Specific Gravity)
to 600 μm (No. 30); and (c) 600 μm (No. 30) to 300 μm (No.
and Absorption of Fine Aggregate
50). For this test method, each size is tested separately.
C136/C136M Test Method for Sieve Analysis of Fine and
1.2.3 As-Received Grading (Test Method C)—This test
Coarse Aggregates
method uses that portion of the fine aggregate finer than a 4.75
C670 Practice for Preparing Precision and Bias Statements
mm (No. 4) sieve.
for Test Methods for Construction Materials
1.2.4 See the section on Significance and Use for guidance
C702/C702M Practice for Reducing Samples of Aggregate
on the method to be used.
to Testing Size
1.3 The values stated in SI units shall be regarded as the
C778 Specification for Standard Sand
standard.
D75/D75M Practice for Sampling Aggregates
1.4 This standard does not purport to address all of the
3. Terminology
safety concerns, if any, associated with its use. It is the
responsibility of the user of this standard to establish appro-
3.1 Terms used in these test methods are defined in Termi-
nology C125.
These test methods are under the jurisdiction of ASTM Committee D04 on
Road and Paving Materials and are the direct responsibility of Subcommittee
D04.51 on Aggregate Tests. For referenced ASTM standards, visit the ASTM website, www.astm.org, or
Current edition approved June 1, 2023. Published June 2023. Originally contact ASTM Customer Service at service@astm.org. For Annual Book of ASTM
approved in 1993. Last previous edition approved in 2017 as C1252 – 17. DOI: Standards volume information, refer to the standard’s Document Summary page on
10.1520/C1252-23. the ASTM website.
*A Summary of Changes section appears at the end of this standard
Copyright © ASTM International, 100 Barr Harbor Drive, PO Box C700, West Conshohocken, PA 19428-2959. United States
C1252 − 23
4. Summary of Test Method content suggests that the material could be improved by
providing additional fines in the fine aggregate or more
4.1 A nominal 100 mL calibrated cylindrical measure is
cementitious material may be needed to fill voids between
filled with fine aggregate of prescribed grading by allowing the
particles.
sample to flow through a funnel from a fixed height into the
5.3.4 The dry relative denstiy (specific gravity) of the fine
measure. The fine aggregate is struck off and its mass is
aggregate is used in calculating the void content. The effec-
determined by weighing. Uncompacted void content is calcu-
tiveness of these test methods of determining void content and
lated as the difference between the volume of the cylindrical
its relationship to particle shape and texture depends on the
measure and the absolute volume of the fine aggregate col-
relative density (specific gravity) of the various size fractions
lected in the measure. Uncompacted void content is calculated
being equal, or nearly so. The void content is actually a
using the dry relative density (specific gravity) of the fine
function of the volume of each size fraction. If the type of rock
aggregate. Two runs are made on each sample and the results
or minerals, or its porosity, in any of the size fractions varies
are averaged.
markedly it may be necessary to determine the specific gravity
4.1.1 For a graded sample (Test Method A or Test Method
of the size fractions used in the test.
C), the percent void content is determined directly and the
average value from two runs is reported. 5.4 Void content information from Test Methods A, B, or C
will be useful as an indicator of properties such as: the mixing
4.1.2 For the individual size fractions (Test Method B), the
mean percent void content is calculated using the results from water demand of hydraulic cement concrete; flowability,
pumpability, or workability factors when formulating grouts or
tests of each of the three individual size fractions.
mortars; or, in bituminous concrete, the effect of the fine
aggregate on stability and voids in the mineral aggregate; or the
5. Significance and Use
stability of the fine-aggregate portion of a base course aggre-
5.1 Test Methods A and B provide percent void content
gate.
determined under standardized conditions which depend on the
particle shape and texture of a fine aggregate. An increase in
6. Apparatus
void content by these procedures indicates greater angularity,
6.1 Cylindrical Measure—A right cylinder of approximately
less sphericity, rougher surface texture, or combinations
100 mL capacity having an inside diameter of approximately
thereof. A decrease in void content results is associated with
39 mm and an inside height of approximately 86 mm made of
more rounded, spherical, or smooth-surfaced fine aggregate, or
drawn copper water tube meeting the requirements of Specifi-
a combination thereof.
cation B88, Type M or B88M, Type C. The bottom of the
5.2 Test Method C measures the uncompacted void content
measure shall be metal at least 6 mm thick, shall be firmly
of the minus 4.75 mm (No. 4) portion of the as-received
sealed to the tubing, and shall be provided with means for
material. This void content depends on grading as well as
aligning the axis of the cylinder with that of the funnel. See
particle shape and texture.
Fig. 1.
5.3 The void content determined on the standard graded
6.2 Funnel—The lateral surface of the right frustum of a
sample (Test Method A) is not directly comparable with the
cone sloped 60 6 4° from the horizontal with an opening of
average void content of the three individual size fractions from
12.7 6 0.6 mm diameter. The funnel section shall be a piece of
the same sample tested separately (Test Method B). A sample
metal, smooth on the inside and at least 38 mm high. It shall
consisting of single-size particles will have a higher void
have a volume of at least 200 mL or shall be provided with a
content than a graded sample. Therefore, use either one method
supplemental glass or metal container to provide the required
or the other as a comparative measure of shape and texture, and
volume. See Fig. 2.
identify which test method has been used to obtain the reported
data. Test Method C does not provide an indication of shape NOTE 1—Pycnometer top C9455 is satisfactory for the funnel section,
except that the size of the opening has to be enlarged and any burrs or lips
and texture directly if the grading from sample to sample
that are apparent should be removed by light filing or sanding before use.
changes.
This pycnometer top must be used with a suitable glass jar with the bottom
5.3.1 The standard graded sample (Test Method A) is most
removed (Fig. 2).
useful as a quick test which indicates the particle shape
6.3 Funnel Stand—A three- or four-legged support capable
properties of a graded fine aggregate. Typically, the material
of holding the funnel firmly in position with the axis of the
used to make up the standard graded sample can be obtained
funnel colinear (within a 4° angle and a displacement of 2 mm)
from the remaining size fractions after performing a single
with the axis of the cylindrical measure. The funnel opening
sieve analysis of the fine aggregate.
shall be 115 6 2 mm above the top of the cylinder. A suitable
5.3.2 Obtaining and testing individual size fractions (Test
arrangement is shown in Fig. 2.
Method B) are more time consuming and require a larger initial
sample than using the graded sample. However, Test Method B
provides additional information concerning the shape and
The sole source of supply of the apparatus known to the committee at this time
texture characteristics of individual sizes.
is Hogentogler and Co., Inc., 9515 Gerwig, Columbia, MD 21045. If you are aware
5.3.3 Testing samples in the as-received grading (Test
of alternative suppliers, please provide this information to ASTM International
Method C) may be useful in selecting proportions of compo-
Headquarters. Your comments will receive careful consideration at a meeting of the
nents used in a variety of mixtures. In general, high void responsible technical committee, which you may attend.
C1252 − 23
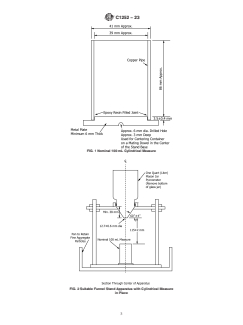
FIG. 1 Nominal 100 mL Cylindrical Measure
FIG. 2 Suitable Funnel Stand Apparatus with Cylindrical Measure
in Place
C1252 − 23
6.4 Glass Plate—A square glass plate approximately 60 by have been dried and sieved in accordance with Test Method
60 mm with a minimum 4 mm thickness used to calibrate the C136/C136M.
cylindrical measure.
Individual Size Fraction Mass, g
6.5 Pan—A metal or plastic pan of sufficient size to contain
2.36 mm (No. 8) to 1.18 mm (No. 16) 44
the funnel stand and to prevent loss of material. The purpose of
1.18 mm (No. 16) to 600 μm (No. 30) 57
the pan is to catch and retain fine aggregate particles that
600 μm (No. 30) to 300 μm (No. 50) 72
300 μm (No. 50) to 150 μm (No. 100) 17
overflow the measure during filling and strike-off.
6.6 Metal Spatula, with a blade approximately 100 mm
long, and at least 20 mm wide, with straight edges. The end
The tolerance on each of these amounts is 60.2 g.
shall be cut at a right angle to the edges. The straight edge of
9.2 Test Method B—Individual Size Fractions—Prepare a
the spatula blade is used to strike off the fine aggregate.
separate 190 g sample of fine aggregate, dried and sieved in
6.7 Scale or Balance, accurate and readable to 60.1 g
accordance with T
...
This document is not an ASTM standard and is intended only to provide the user of an ASTM standard an indication of what changes have been made to the previous version. Because
it may not be technically possible to adequately depict all changes accurately, ASTM recommends that users consult prior editions as appropriate. In all cases only the current version
of the standard as published by ASTM is to be considered the official document.
Designation: C1252 − 17 C1252 − 23
Standard Test Methods for
Uncompacted Void Content of Fine Aggregate (as
Influenced by Particle Shape, Surface Texture, and
Grading)
This standard is issued under the fixed designation C1252; the number immediately following the designation indicates the year of
original adoption or, in the case of revision, the year of last revision. A number in parentheses indicates the year of last reapproval. A
superscript epsilon (´) indicates an editorial change since the last revision or reapproval.
1. Scope Scope*
1.1 These test methods cover the determination of the loose, uncompacted void content of a sample of fine aggregate. When
measured on any aggregate of a known grading, void content provides an indication of that aggregate’s angularity, sphericity, and
surface texture compared with other fine aggregates tested in the same grading. When void content is measured on an as-received
fine-aggregate grading, it can be an indicator of the effect of the fine aggregate on the workability of a mixture in which it may
be used.
1.2 Three procedures are included for the measurement of void content. Two use graded fine aggregate (standard grading or
as-received grading), and the other uses several individual size fractions for void content determinations:
1.2.1 Standard Graded Sample (Test Method A)—This test method uses a standard fine aggregate grading that is obtained by
combining individual sieve fractions from a typical fine aggregate sieve analysis. See the Section 9 for the grading.
1.2.2 Individual Size Fractions (Test Method B)—This test method uses each of three fine aggregate size fractions: (a) 2.36 mm
(No. 8) to 1.18 mm (No. 16); (b) 1.18 mm (No. 16) to 600 μm (No. 30); and (c) 600 μm (No. 30) to 300 μm (No. 50). For this
test method, each size is tested separately.
1.2.3 As-Received Grading (Test Method C)—This test method uses that portion of the fine aggregate finer than a 4.75-mm 4.75
mm (No. 4) sieve.
1.2.4 See the section on Significance and Use for guidance on the method to be used.
1.3 The values stated in SI units shall be regarded as the standard.
1.4 This standard does not purport to address all of the safety concerns, if any, associated with its use. It is the responsibility
of the user of this standard to establish appropriate safety and healthsafety, health, and environmental practices and determine
the applicability of regulatory limitations prior to use.
1.5 This international standard was developed in accordance with internationally recognized principles on standardization
established in the Decision on Principles for the Development of International Standards, Guides and Recommendations issued
by the World Trade Organization Technical Barriers to Trade (TBT) Committee.
These test methods are under the jurisdiction of ASTM Committee D04 on Road and Paving Materials and are the direct responsibility of Subcommittee D04.51 on
Aggregate Tests.
Current edition approved May 1, 2017June 1, 2023. Published May 2017June 2023. Originally approved in 1993. Last previous edition approved in 20062017 as
C1252 – 06C1252 – 17. which was withdrawn January 2015 and reinstated May 2017. DOI: 10.1520/C1252-17.DOI: 10.1520/C1252-23.
*A Summary of Changes section appears at the end of this standard
Copyright © ASTM International, 100 Barr Harbor Drive, PO Box C700, West Conshohocken, PA 19428-2959. United States
C1252 − 23
2. Referenced Documents
2.1 ASTM Standards:
B88 Specification for Seamless Copper Water Tube
B88M Specification for Seamless Copper Water Tube (Metric)
C29/C29M Test Method for Bulk Density (“Unit Weight”) and Voids in Aggregate
C117 Test Method for Materials Finer than 75-μm (No. 200) Sieve in Mineral Aggregates by Washing
C125 Terminology Relating to Concrete and Concrete Aggregates
C128 Test Method for Relative Density (Specific Gravity) and Absorption of Fine Aggregate
C136C136/C136M Test Method for Sieve Analysis of Fine and Coarse Aggregates
C670 Practice for Preparing Precision and Bias Statements for Test Methods for Construction Materials
C702C702/C702M Practice for Reducing Samples of Aggregate to Testing Size
C778 Specification for Standard Sand
D75D75/D75M Practice for Sampling Aggregates
2.2 ACI Document:
ACI 116R Cement and Concrete Terminology
3. Terminology
3.1 Terms used in these test methods are defined in Terminology C125 or ACI 116R.
4. Summary of Test Method
4.1 A nominal 100-mL 100 mL calibrated cylindrical measure is filled with fine aggregate of prescribed grading by allowing the
sample to flow through a funnel from a fixed height into the measure. The fine aggregate is struck off and its mass is determined
by weighing. Uncompacted void content is calculated as the difference between the volume of the cylindrical measure and the
absolute volume of the fine aggregate collected in the measure. Uncompacted void content is calculated using the dry relative
density (specific gravity) of the fine aggregate. Two runs are made on each sample and the results are averaged.
4.1.1 For a graded sample (Test Method A or Test Method C), the percent void content is determined directly and the average value
from two runs is reported.
4.1.2 For the individual size fractions (Test Method B), the mean percent void content is calculated using the results from tests
of each of the three individual size fractions.
5. Significance and Use
5.1 Test Methods A and B provide percent void content determined under standardized conditions which depend on the particle
shape and texture of a fine aggregate. An increase in void content by these procedures indicates greater angularity, less sphericity,
rougher surface texture, or combinations thereof. A decrease in void content results is associated with more rounded, spherical, or
smooth-surfaced fine aggregate, or a combination thereof.
5.2 Test Method C measures the uncompacted void content of the minus 4.75-mm 4.75 mm (No. 4) portion of the as-received
material. This void content depends on grading as well as particle shape and texture.
5.3 The void content determined on the standard graded sample (Test Method A) is not directly comparable with the average void
content of the three individual size fractions from the same sample tested separately (Test Method B). A sample consisting of
single-size particles will have a higher void content than a graded sample. Therefore, use either one method or the other as a
comparative measure of shape and texture, and identify which test method has been used to obtain the reported data. Test Method
C does not provide an indication of shape and texture directly if the grading from sample to sample changes.
5.3.1 The standard graded sample (Test Method A) is most useful as a quick test which indicates the particle shape properties of
a graded fine aggregate. Typically, the material used to make up the standard graded sample can be obtained from the remaining
size fractions after performing a single sieve analysis of the fine aggregate.
For referenced ASTM standards, visit the ASTM website, www.astm.org, or contact ASTM Customer Service at service@astm.org. For Annual Book of ASTM Standards
volume information, refer to the standard’s Document Summary page on the ASTM website.
C1252 − 23
5.3.2 Obtaining and testing individual size fractions (Test Method B) are more time consuming and require a larger initial sample
than using the graded sample. However, Test Method B provides additional information concerning the shape and texture
characteristics of individual sizes.
5.3.3 Testing samples in the as-received grading (Test Method C) may be useful in selecting proportions of components used in
a variety of mixtures. In general, high void content suggests that the material could be improved by providing additional fines in
the fine aggregate or more cementitious material may be needed to fill voids between particles.
5.3.4 The dry relative denstiy (specific gravity) of the fine aggregate is used in calculating the void content. The effectiveness of
these test methods of determining void content and its relationship to particle shape and texture depends on the relative density
(specific gravity) of the various size fractions being equal, or nearly so. The void content is actually a function of the volume of
each size fraction. If the type of rock or minerals, or its porosity, in any of the size fractions varies markedly it may be necessary
to determine the specific gravity of the size fractions used in the test.
5.4 Void content information from Test Methods A, B, or C will be useful as an indicator of properties such as: the mixing water
demand of hydraulic cement concrete; flowability, pumpability, or workability factors when formulating grouts or mortars; or, in
bituminous concrete, the effect of the fine aggregate on stability and voids in the mineral aggregate; or the stability of the
fine-aggregate portion of a base course aggregate.
6. Apparatus
6.1 Cylindrical Measure—A right cylinder of approximately 100-mL 100 mL capacity having an inside diameter of approximately
39 mm and an inside height of approximately 86 mm made of drawn copper water tube meeting the requirements of Specification
B88, Type M or B88M, Type C. The bottom of the measure shall be metal at least 6 mm thick, shall be firmly sealed to the tubing,
and shall be provided with means for aligning the axis of the cylinder with that of the funnel. See Fig. 1.
6.2 Funnel—The lateral surface of the right frustum of a cone sloped 60 6 4° from the horizontal with an opening of
FIG. 1 Nominal 100-mL 100 mL Cylindrical Measure
C1252 − 23
12.7 6 0.6-mm 12.7 6 0.6 mm diameter. The funnel section shall be a piece of metal, smooth on the inside and at least 38 mm
high. It shall have a volume of at least 200 mL or shall be provided with a supplemental glass or metal container to provide the
required volume. See Fig. 2.
NOTE 1—Pycnometer top C9455 is satisfactory for the funnel section, except that the size of the opening has to be enlarged and any burrs or lips that
are apparent should be removed by light filing or sanding before use. This pycnometer top must be used with a suitable glass jar with the bottom removed
(Fig. 2).
6.3 Funnel Stand—A three- or four-legged support capable of holding the funnel firmly in position with the axis of the funnel
colinear (within a 4° angle and a displacement of 2 mm) with the axis of the cylindrical measure. The funnel opening shall be
115 6 2 mm above the top of the cylinder. A suitable arrangement is shown in Fig. 2.
6.4 Glass Plate—A square glass plate approximately 60 by 60 mm with a minimum 4-mm 4 mm thickness used to calibrate the
cylindrical measure.
6.5 Pan—A metal or plastic pan of sufficient size to contain the funnel stand and to prevent loss of material. The purpose of the
pan is to catch and retain fine aggregate particles that overflow the measure during filling and strike-off.
6.6 Metal Spatula, with a blade approximately 100 mm long, and at least 20 mm wide, with straight edges. The end shall be cut
at a right angle to the edges. The straight edge of the spatula blade is used to strike off the fine aggregate.
6.7 Scale or Balance, accurate and readable to 60.1 g within the range of use, capable of weighing the cylindrical measure and
its contents.
FIG. 2 Suitable Funnel Stand Apparatus with Cylindrical Measure
in Place
The sole source of supply of the apparatus known to the committee at this time is Hogentogler and Co., Inc., 9515 Gerwig, Columbia, MD 21045. If you are aware of
alternative suppliers, please provide this information to ASTM International Headquarters. Your comments will receive careful consideration at a meeting of the responsible
technical committee, which you may attend.
C1252 − 23
7. Sampling
7.1 Obtain the sample(s) used for this test in accordance with Practices D75D75/D75M and C702C702/C702M, or from sieve
analysis samples used for Test Method C136C136/C136M, or from aggregate extracted from a bituminous concrete specimen. For
Methods A and B, wash the sample over a 150-μm 150 μm (N
...








Questions, Comments and Discussion
Ask us and Technical Secretary will try to provide an answer. You can facilitate discussion about the standard in here.
Loading comments...